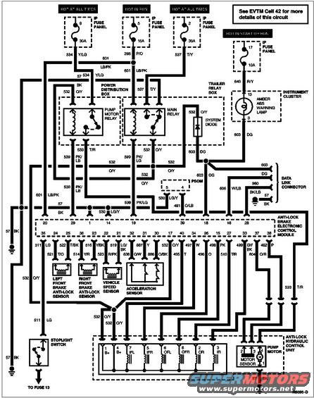
4WABS Circuit
The front inlet valves should read 5-8 Ohms each; all other valves should read 3-6 Ohms each. The 3 ABS sensors (pins 21-25 & 36) should read 800-1400 Ohms across their pins (when disconnected), and more than 10 Ohms from the metal shell (or axle housing) to either pin. The pump motor sensor (pins 37-38 ) should be 5-40 Ohms. The acceleration sensor (pins 30-32) is a group of switches which should be closed when the truck is stationary & level. When the sensor is tilted ~1 inch up in the rear, pins 2-3 should go open; when tilted ~1.5 inches up in the front, pins 1-3 should go open.

See also:

.

.

.