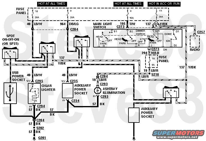
Cigar Lighter Circuit
NON-STANDARD WIRING - DO NOT USE THIS DIAGRAM FOR DIAGNOSIS!!!
This is how I plan to modify the cigar lighter circuit: I want at least 1 pair of USB sockets in the dash, and at least one extra cigar socket in the back. And each of them will have a switch to select the power state. Since I'm adding the new loads on their own new wire at the fuse, none of the new load will go onto the original Y/Bk wire. So it's safe to increase that fuse rating up to the LOWER of either the SUM of all the attached wires' capacities, OR the fuse terminals' maximum (which is 30A for the fuse block I'm using).

ERRORS
The new USB feed should be spliced ABOVE C204, on the dash harness. And since I'm putting the new aux socket in the driver's bedwall, its constant feed will probably splice into the PL circuit (Bk/Wh). Its switched feed passes through an unused position in C200 into the floor harness, and the splice in the new switched feed is at the fuse terminal (2 new wires there).

This shows another little mod: